Sea-land Coordination and Coastal Space Planning

Research on spatial layout optimization of offshore wind farms integration in deep-water area: Taking Eastern Guangdong as an example

  • GAO Li-ping , 1, 2, 3, 4 ,
  • CAI Guo-tian , 1, 2, 3, 4 ,
  • LU Si-yu 5 ,
  • BAI Ru-xue 1, 2, 3, 4 ,
  • CHEN Yu-shu 1, 2, 3, 4
Expand
  • 1. Guangzhou Institute of Energy Conversion, CAS, Guangzhou 510640, China
  • 2. Key Laboratory of Renewable Energy, CAS, Guangzhou 510640, China
  • 3. University of Chinese Academy of Sciences, Beijing 100049, China
  • 4. Dalian National Laboratory for Clean Energy, CAS, Dalian 116023, Liaoning, China
  • 5. Electric Power Research Institute of China Southern Power Grid Company Limited, Guangzhou 510663, China

Received date: 2021-09-13

  Request revised date: 2021-11-29

  Online published: 2022-06-28

Copyright

Copyright reserved © 2022.

Abstract

Offshore wind farms in deep-water area are characterized by great water depth, far from shore, and large scale. The reasonable planning of transmission spatial layout is directly related to investment cost and efficiency of sea use. And the calculation method of existing research only focused on two-dimensional (2D) plane, and the accuracy needs to be improved. In this paper, to draw a lesson from the idea of wind power gathering to islands and then sending out, a three-dimensional (3D) spatial layout optimization design model for offshore wind farms integration in deep-water area is established, and the wind farms in deep-water area of Eastern Guangdong is taken as an example in this study. The results show that: (1) The seafloor topography should be taken into account in deep-water wind farm integration. Although the sea bottom slope in the study area is very small, the total cable length of the optimized schemes is about 5% longer than that of the 2D plane. (2) The method of wind power gathering to islands and then sending out can effectively reduce the sea-area used and the total investment cost. And the largest reduction of sea-area used and total investment cost can reach 65%. (3) The lower the cable cost per unit capacity of different transmission modes, the closer the design scheme to the island-centered radiation pattern. The difference gradually decreases as the number of islands increases. The per unit capacity cost of the cable used for 220 kV alternating current (AC), 500 kV AC and ±320 kV direct current (DC) decreases in turn. When there is one island, the distance between the island and the collection center of the corresponding scheme is 38 km, 27 km, and 9 km, respectively. And when there are four islands, the distance is reduced to 19 km, 19 km, and 5 km, respectively.

Cite this article

GAO Li-ping , CAI Guo-tian , LU Si-yu , BAI Ru-xue , CHEN Yu-shu . Research on spatial layout optimization of offshore wind farms integration in deep-water area: Taking Eastern Guangdong as an example[J]. JOURNAL OF NATURAL RESOURCES, 2022 , 37(4) : 910 -923 . DOI: 10.31497/zrzyxb.20220406

双碳目标,尤其是碳中和目标对能源系统的结构提出了要求,同时也给风能、太阳能等清洁能源带来了机会。国家“十四五”规划将风电作为能源体系中的重要组成部分,提出要建设广东、福建等海上风电基地[1],预计海上风电将成为实现碳中和的主力军之一。其中,深水区风电的发电潜力大,根据国际能源署发布的《2019年全球海上风电展望报告》,海上风电约70%的发电潜力位于深水区[2]。欧洲风能协会也提出欧洲海上风电装机容量到2050年的目标是450 GW,其中深水区的漂浮式风机目标为100~150 GW[3]。随着浅水区风电日趋饱和,漂浮式风机技术日渐成熟,预计深水区风电将成为海上风电发展的方向。
深水区风电场的水深、离岸距离、规模等与浅水区大不相同,若照搬浅水区风电场的并网模式,可能将造成其并网部分的用海效率低,投资成本也会大大增加。目前在提高土地利用效率[4]和能源输送空间布局[5,6]方面,研究对象、尺度均与风电场并网不同,研究适用于深水区风电场并网的空间布局优化方法,对促进海上风电发展具有现实意义。现有关于海上风电场并网空间布局的研究集中于浅水区,主要包括优化设计和评估比较两类。在优化设计方面,研究对象主要为包含风电的电网,Koivisto等[7]和Gea-Bermudez等[8]通过Balmorel模型对包含风电的欧洲北海电网进行了线路优化,结果表明汇集输电比直接并网具有更好的经济性能;Chen等[9]选择了三种不同的拓扑结构进行优化,结果说明有枢纽岛的输电方案不仅总成本最低,在电力供应的安全性上也优于其他方案。在评估比较方面,研究对象以固定规模的风电场为主,Houghton等[10]对两种风电场输电方案进行了成本效益分析,结果表明h型并网结构具有较好的运行效益;Kristiansen等[11]和Traber等[12]以欧洲北海海上风电为研究对象,分别设置了3、4种情景来比较风电汇集送出和直接并网的差异,结论均包括海上风电汇集送出有更好的经济效益。对于风电并网后的电力消费,Li等[13]建立了一个基于可再生能源消费的优化模型,模型结果表明能够通过需求侧调整,从而促进可再生能源的消纳;帅挽澜等[14]提出了一种“源—网—荷—储”协同优化运行方法,结果表明,所提方法能够有效提升风电消纳空间。但是,目前在海上风电送出的空间布局研究上,优化设计方面的研究侧重点并非风电场,评估比较方面的研究对象虽为风电场,但忽略了优化设计的重要性;另外,现有研究仅为二维平面计算,精度有待提高。
本文借鉴北海海上风电枢纽计划(NSWPH)提出的枢纽岛设想[15],将风电汇集至岛屿再送至陆地,研究深水区风电场并网的空间布局优化方法,分析深水区风电场并网空间布局的特点及其影响因素。聚焦海上风电送出空间布局的优化设计研究,以固定规模的风电场为研究对象,将海底地形因素转化为投资成本,以总投资成本最小化为目标函数,建立了深水区风电场并网的三维空间布局优化设计模型,并以粤东地区为例进行分析。本文在前人研究的基础上,开发了针对于海上风电送出空间布局的优化方法,实现了三维空间计算,计算精度提高。

1 研究方法与数据来源

1.1 研究区概况

数据表明,广东省土地利用中存在浪费[16],而根据《广东省海上风电发展规划(2017—2030年)(修编)》[17],粤东深水区风电场址二~六号的规划装机容量达47.7 GW(图1),约占全省海上风电规划总装机的71%,若不对风电场并网的空间布局进行优化设计,将进一步造成土地浪费。5个场址的最近端离岸距离约48 km,最远端约170 km,场址内最大水深为76 m,最小为19 m,场址周围约30 km内无自然存在的岛屿。场址二~六号的规划装机容量分别为14.2 GW、7.5 GW、5.4 GW、6.6 GW、14 GW,面积分别为2272 km2、1200 km2、864 km2、1056 km2、2240 km2
图1 研究范围位置示意图

注:本图基于自然资源部标注地图服务系统下载的标准地图制作,底图无修改。

Fig. 1 The map of the research area

1.2 深水区风电场并网的三维空间布局优化设计模型

1.2.1 三维空间布局优化设计模型框架
现有研究多为二维平面计算,且研究对象侧重于非固定规模风电场,本文建立了一个迭代式的三维空间布局优化设计模型,实现风电场并网部分的空间布局优化,并且将海底地形因素转化为投资成本,在岛屿位置优化子模型中为岛屿投资成本,在路径优化子模型中为电缆投资成本。图2为三维空间布局优化设计模型框架,将路径优化子模型的流程图与总模型合并绘制。
图2 深水区风电场并网的三维空间布局优化设计模型

Fig. 2 The 3D spatial layout optimization design model for offshore wind farms integration in deep-water area

在总模型中,采用岛屿位置优化子模型确定岛屿位置,采用路径优化子模型确定电缆位置。在总模型中输入登陆点位置、电缆线路成本等数据,首次计算时,将岛屿位置优化子模型所得结果输入至路径优化子模型中可得维度权重,将维度权重返回至岛屿位置优化子模型中。首次计算结束,再次运行岛屿位置优化子模型,将最新岛屿位置与前一次计算的结果进行比较,当岛屿位置变化值小于阈值时结束运算,输出结果;否则更新路径优化子模型中的岛屿位置,继续计算,直到岛屿位置变化值小于阈值。维度权重的计算公式为:
w i = c i 2 c i 1
式中: w i为电缆 i的维度权重; c i 1 c i 2分别为电缆 i在岛屿位置优化子模型和路径优化子模型中的长度(km)。
1.2.2 岛屿位置优化子模型
通过EXCEL中的规划求解模块建立岛屿位置优化子模型,模型目的是确定枢纽岛的位置,目标函数为总投资成本最小化。所计算的总投资成本包括,从升压站点至登陆点之间除500 kV变电设备外的成本,计算公式为:
Cos t all = Cos t cable + Cos t island + Cos t others
式中: Cos t all为总投资成本(亿元); Cos t cable为电缆投资成本(亿元); Cos t island为岛屿投资成本(亿元); Cos t others为其他投资成本(亿元)。
电缆投资成本包括征海费用和线路成本两个部分,征海费用一年一付,但出于土地利用重要性考虑,将征海费用支付年限设为风电机组寿命,计算公式为:
Cos t area = S × Cos t area - unit × n
式中: Cos t area为征海费用(亿元); S为征海面积(km2); Cos t area - unit为单位面积年征海费用 [亿元/(km2·年)]; n为风电机组寿命(年)。
岛屿投资成本仅考虑建设投资,按照单位体积造价与体积相乘进行计算。其他投资成本为陆地、岛屿的平台投资,根据不同送出电压等级,平台造价不同,计算公式为:
Cos t others = Cos t on - platform + Cos t island - platform + Cos t converter
式中: Cos t on - platform Cos t island - platform分别为陆地、岛屿的平台投资成本(亿元); Cos t converter为换流设备的投资成本(亿元),当岛屿出线为交流电时此项为0。
采用加权电缆投资成本作为是否汇集至岛屿再并网的依据,加权电缆投资成本指的是,升压站到登陆点之间,一个升压站容量所需电缆投资成本,具体计算公式为:
Cos t direct = Cos t line 1 - unit × L + Cos t area - L Cos t integration = Cos t direct + r × P station P line 2 × Cos t line 2 - unit × L 2 + Cos t area - L 2
式中: Cos t direct为升压站点到连接点的电缆投资成本(亿元),也是升压站直接连接至陆地的电缆投资成本; Cos t line 1 - unit为升压站出线电缆的单位长度线路成本(亿元/km), L为升压站点与连接点之间的距离(km),在岛屿位置优化子模型中为平面距离,在路径优化子模型中为空间距离; Cos t area - L为电缆长度为 L时的征海费用(亿元); Cos t integration为通过岛屿汇集送出时的加权电缆投资成本(亿元); r为汇集系数; P station为升压站容量(MW); P line 2为岛屿出线单根电缆的输送规模(MW); Cos t line 2 - unit为岛屿出线电缆的单位长度线路成本(亿元/km); L 2为岛屿到登陆点距离(km); Cos t area - L 2为电缆长度是 L 2时的征海费用(亿元)。
1.2.3 路径优化子模型
电缆长度直接影响电缆投资成本,而实际上电缆长度会受到海底地形因素影响,因此建立路径优化子模型来优化电缆路径,采用程序语言对SuperMap进行二次开发来搭建模型(图2)。首先输入岛屿位置、成本栅格等数据;其次进行数据处理,将岛屿位置参数转化成点要素,并分割升压站点要素文件;再次进行计算,求解岛屿至登陆点、升压站至登陆点、升压站至岛屿的最小成本路径;然后选择加权电缆投资成本最小的路径,对应的是升压站出线电缆连接点,加权电缆投资成本的计算见式(5);最后计算维度权重,并输出维度权重、优化结果等。
通过制作成本栅格将海底地形因素转化为电缆投资成本,首先将高程地图转为坡度地图,然后通过运算将坡度地图制作为成本栅格:
x j , depth = 1 cos θ j
式中: x j , depth为转化为成本栅格后栅格 j的值; θ j为坡度地图中栅格 j的坡度值(°)。

1.3 深水区风电场并网的空间布局评估选择模型

岛屿出线电压等级不同,所用电缆根数、线路成本、岛屿投资成本等各不相同,总投资成本也不同,因此采用总投资成本来选择输电方式。在相同岛屿数情况下,比较不同输电方式的总投资成本,出现最小值次数最多的输电方式经济性最优。
投资成本变化率指的是,采用同种输电方式时,每增加一个岛屿的总投资成本变化情况,能够反映岛屿的汇集收益。岛屿投资成本计算时,未考虑岛屿实际形状、海面露出高度及海底入土深度等因素,所算投资偏小。因此用单个岛屿成本下降值这一指标将岛屿建设投资裕度考虑进来,其指的是与岛屿数为0时相比,方案的总投资成本降幅与岛屿数之商。采用投资成本变化率及单个岛屿成本下降值来综合确定适宜建设岛屿数,二者综合可防止出现汇集收益较高但岛屿建设投资裕度不足、汇集收益低而建设投资裕度高的情况,前者在实际中对应增加一个岛屿后的总投资成本更大,后者对应的是增加建设一个岛屿的价值低。NSWPH预计人工岛建设成本为15亿欧元(约合人民币116亿元)[18],一种输电方式的适宜建设岛屿数需满足投资成本变化率大于1%、单个岛屿成本下降值大于116亿元,计算公式为:
Cos t average , m = Cos t 0 - Cos t m m m result = m | Cos t average , m > 116 | k 1 1 % , , k m 1 %
式中: Cos t average , m是岛屿数为 m时的单个岛屿成本下降值(亿元); Cos t m Cos t 0分别是岛屿数为 m、0时的总投资成本(亿元); m result为适宜建设岛屿数(个); k 1 , , k m是岛屿数为 1 , , m时的投资成本变化率(%)。

1.4 数据来源、情景设置与边界条件

1.4.1 数据来源
数据分三类,分别为地理类、成本类和其他类型数据。地理类数据中,广东省行政边界来源于标准地图服务系统,粤东深水区风电场址位置来源于《广东省海上风电发展规划(2017—2030年)(修编)》[17],高程数据采用的是美国国家海洋和大气管理局的ETOPO1数据。成本类数据中,海底电缆成本、变电站平台建设成本及征海费用来源于南方电网相关部门,岛屿建设投资成本来源于国际金融报网[19]。其他数据中,粤东深水区风电场相关规划数据来源于《广东省海上风电发展规划(2017—2030年)(修编)》,汇集系数来源于南方电网相关部门,负荷、电源装机数据来源于文献[20]和《广东电力工业发展战略研究(2020—2050年)》(① 《广东电力工业发展战略研究(2020—2050年)》由广东电网有限责任公司电网规划研究中心和广东省技术经济研究发展中心共同撰写,评审稿完成时间为2020年12月。本文采用的数据来源于评审稿。)。
其中,岛屿建设投资成本可能存在问题包括:(1)数据时效性问题(2015年);(2)原文计算合理性问题。但由于岛屿建设投资成本的来源有限,故本文采用此数据,并将对岛屿建设投资成本进行敏感性分析,以讨论其对并网空间布局的影响。
1.4.2 情景设置
设置三种输电方式,即岛屿出线电压等级有三种,分别为220 kV交流、500 kV交流和±320 kV直流。NSWPH预计,海上风电场的最佳汇集规模为10~15 GW,因此粤东深水区的适宜建设岛屿数约为4~5个,为了对比分析,设置岛屿数由0~7个依次递增。所以,三种输电方式与8种岛屿数量组合,共有22个情景。
1.4.3 边界条件
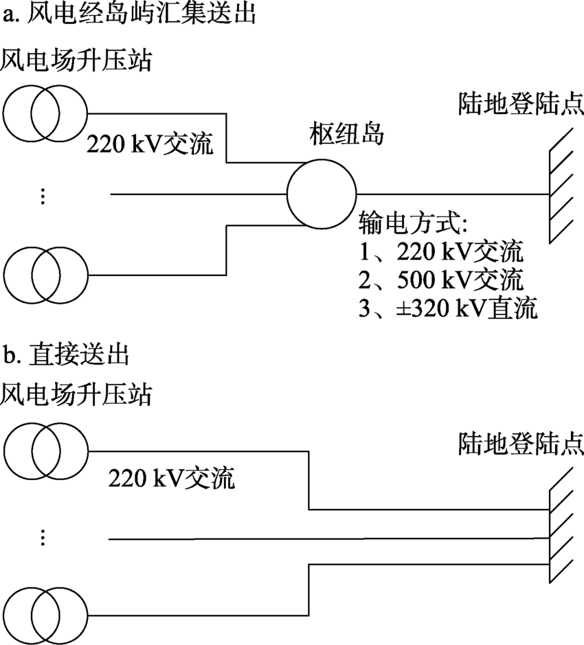
本文研究边界从风电场升压站至登陆点(图3),不包括风电场内部的集电系统及陆地电网的输电系统,且仅使用升压站点和登陆点的位置参数。无论采用何种输电方式,最终电压等级相同,即接入电网的电压为500 kV交流,因此不考虑500 kV升压站的设备成本。综上,所算投资成本为风电场升压站点至登陆点之间除了500 kV变电设备、风电场升压站、登陆点外的投资成本。
图3 研究边界

Fig. 3 Research boundary

本文的假设条件包括:(1)风电机组的寿命为25年;(2)深水区风电场附近无自然存在的岛屿,需建设人工岛;(3)人工岛的形状为圆柱形,且在线路优化时将枢纽岛视为质点,进线、出线位置均为岛屿中心;(4)升压站容量相同,位置按照风电场场址面积与对应的装机容量确定;(5)不考虑登陆点的规模限制。

2 结果分析

2.1 深水区风电场并网的三维空间布局优化设计计算结果

2.1.1 深水区风电场并网的空间布局特点
运行所述模型,得22个情景下的优化方案。结果表明,研究范围的海底坡度虽均小于1°,但优化方案的电缆总长度相比于二维平面的结果还长了约5%,最高可达6%。说明即使海底地形平坦,深水区风电场并网也需要考虑海底地形的影响。
在22个优化方案中选取了9个进行分析(图4)。1个岛屿时(图4a~图4c),岛屿出线为220 kV交流、500 kV交流、±320 kV直流电缆的方案,岛屿和汇集中心的距离分别为38 km、27 km、9 km;而岛屿数为4时(图4d~图4f),三个方案的岛屿和汇集中心的距离分别为19 km、19 km、5 km,相比于岛屿数为1时分别下降了50%、31%、40%。其中,汇集中心指的是所汇集的升压站点群中心位置。220 kV交流、500 kV交流、±320 kV直流电缆成本逐渐减小,结果说明,岛屿出线电缆的单位容量成本越低,岛屿越靠近汇集中心,且随岛屿数量增加,岛屿和汇集中心的距离缩短,不同输电方式的区别逐渐减小。
图4 粤东深水区风电并网的9个空间布局优化方案

Fig. 4 The 9 spatial layout optimization schemes of offshore wind farms integration in deep-water area of Eastern Guangdong

随岛屿建设数量增加,综合规划的重要性逐渐显现。风电场的规模固定时,不同输电方式所汇集的升压站点群相对固定。岛屿数为4个、6个时,三种方案所汇集的升压点群重合率分别可达81%、85%,岛屿出线为220 kV交流、500 kV交流的方案重合率达84%、98%。岛屿数为6个时(图4g~图4i),三个方案均只有2个岛屿所汇集的升压站点群位于同一风电场场址内,另外4个岛屿所汇集的升压站点群至少横跨了2个风电场址。说明深水区风电场并网需要进行综合规划,方能有效降低投资成本。
2.1.2 深水区风电场并网的空间布局影响因素
汇集输电是使得深水区风电场并网空间布局发生根本性变化的因素,采用汇集输电能够有效减少用海面积,提高土地利用效率,而且还能降低总投资成本。22个优化方案中,21个为汇集输电的方案,其征海面积、总投资成本均小于不建设岛屿的情景,减幅最小的是岛屿出线为220 kV交流、1个岛屿的方案,减幅最大的是岛屿出线为±320 kV直流、7个岛屿的方案,投资成本分别减少了8%、64%,征海面积减少了17%、65%。
在汇集输电的方案中,海底电缆成本对空间布局影响较大,因此使不同输电方式的空间布局产生差距。电缆线路投资成本约占总投资成本的90%,升压站出线采用相同电缆,因此岛屿出线电缆的区别越大,差异越明显。空间布局的差异体现为,岛屿出线电缆成本越小的方案,岛屿越接近汇集中心,空间布局越接近以岛屿为中心的辐射状。220 kV交流、500 kV交流、±320 kV直流电缆的每兆瓦线路成本分别为46700元/km、41500元/km、10500元/km,差值最大可达36200元/km。1个岛屿时(图4a~图4c),岛屿和汇集中心的距离分别为38 km、27 km、9 km,最大可相差29 km。并且岛屿的平均汇集规模越大,空间布局的差异越明显。1个岛屿时,三个方案的汇集规模均可达22 GW以上,而岛屿数为4时(图4d~图4f),岛屿的平均汇集规模降至约10 GW,岛屿和汇集中心的距离也减小了,最大差值降至14 km。
除电缆成本外,总投资成本中还有两大组成部分,征海费用和岛屿投资成本。岛屿投资成本计算偏小,因此将进行敏感性分析,来讨论其对空间布局的影响。征海面积是量化空间布局优化程度的关键指标,而其变化实际上与征海费用无关,征海面积变化是汇集输电的直接结果,变化幅度与输电方式、岛屿数量有关。岛屿出线电缆的单位容量成本越低,征海面积越小,1个岛屿、岛屿出线为220 kV交流、500 kV交流、±320 kV直流电缆时,方案的征海面积分别为1027 km2、939 km2、738 km2表1)。随岛屿数量增加,征海面积呈下降趋势,降幅逐渐减小,在岛屿数为7时,三个方案的征海面积分别下降了36%、41%、65%,单个岛屿的征海面积下降均值分别为5%、6%、9%,不足岛屿数为1个时的1/3。
表1 征海面积和征海成本

Table 1 The results of sea expropriated area and cost

岛屿出线 220 kV交流 500 kV交流 ±320 kV直流
岛屿个数/个 征海面积/km2 征海成本/亿元 征海面积/km2 征海成本/亿元 征海面积/km2 征海成本/亿元
0 1238 139 / / / /
1 1027 116 939 106 738 83
2 950 107 835 94 597 67
3 913 103 778 88 525 59
4 867 98 715 80 480 54
5 871 98 764 86 448 50
6 838 94 700 79 443 50
7 796 90 736 83 428 48

2.2 深水区风电场并网的空间布局评估选择分析

对岛屿进行敏感性分析前,需选择方案进行分析,本文采用优选方案,因此需对所有方案进行评估。结果表明,岛屿数量相同时,岛屿出线为±320 kV直流电缆的每个方案总投资成本均最小,仅约为另外两种输电方式的50%,因此岛屿出线为±320 kV直流电缆的输电方式为较经济输电方式(图5)。实际上,投资成本应随岛屿数量增加呈现先下降后上升的趋势,但由于岛屿建设投资计算偏小,造成总投资成本偏小,因此出现了在岛屿数为0~7个时,总投资成本只呈现下降的结果,所以需采用能够代表岛屿汇集收益和岛屿建设投资裕度的指标来选择适宜建设岛屿数。
图5 总投资成本随岛屿数量变化的趋势

Fig. 5 The trend of total investment cost varies with the number of islands

以上述所得方案为基础,计算得投资成本变化率(正值表示成本下降,负值表示成本增加)及单个岛屿成本下降值(表2)。当岛屿数量为1~2个时,投资成本变化率、单个岛屿成本下降均值均能满足条件,随岛屿数量增加,两个指标均呈对数型下降趋势。岛屿数为1个时,投资成本变化率分别为7.74%、10.20%、38.78%,均大于1%,单个岛屿成本下降值分别为190亿元、250亿元、950亿元,大于岛屿建设投资裕度(116亿元)。随岛屿数量增加,汇集收益增幅和岛屿建设投资裕度逐渐减少。三种输电方式,即岛屿出线为220 kV交流、500 kV交流、±320 kV直流电缆的适宜建设岛屿数量分别为2个、4个、5个,对应投资成本变化率分别为2.89%、3.81%、7.22%,平均岛屿建设投资裕度分别为128亿元、119亿元、305亿元。
表2 投资成本变化率和单个岛屿成本下降值

Table 2 The results of total investment cost change rate and cost decline of a single island

岛屿出线 220 kV交流 500 kV交流 ±320 kV直流
岛屿个数/个 投资成本
变化率/%
单个岛屿成本
下降值/亿元
投资成本
变化率/%
单个岛屿成本
下降值/亿元
投资成本
变化率/%
单个岛屿成本
下降值/亿元
1 7.74 190 10.20 250 38.78 950
2 2.89 128 4.75 177 17.69 608
3 1.07 93 2.05 132 12.30 456
4 2.74 85 3.81 119 7.81 363
5 0.31 69 -2.95 83 7.22 305
6 1.65 63 2.84 79 0.07 254
7 1.11 58 -4.68 55 4.00 223
因此粤东深水区风电场二~六号场址并网空间布局的优选方案为建设5个岛屿、岛屿出线为±320 kV直流电缆。

2.3 岛屿建设投资成本敏感性分析

由于所算岛屿建设投资成本偏小,并且岛屿建设投资单价存在时效性、准确性的问题,为研究岛屿投资成本对风电场并网空间布局的影响,选取两种情景来分析岛屿建设投资的敏感性,选取的情景为:(1)岛屿出线为±320 kV直流电缆、4个岛屿;(2)岛屿出线为±320 kV直流电缆、5个岛屿。
图6为优化方案的总投资成本随岛屿建设投资单价变化的趋势。随岛屿建设投资单价增加,总投资成本呈上升趋势,并且两种方案的总投资成本差值会逐渐减少至0。岛屿数为4个的情景存在分界点(5100元/m3),当岛屿建设投资单价达5100元/m3时,总投资成本出现先下降后上升的情况,且大于5100元/m3后,总投资成本小于岛屿数为5个的方案。原因在于:(1)岛屿建设投资单价在一定范围内时,由于汇集收益大于岛屿建设投资成本,空间布局相对固定,即岛屿位置相对固定。以岛屿数为4个的情景为例,当岛屿建设投资成本小于5100元/m3时,所有岛屿的位置变化均小于9 km,总投资成本增加值即为岛屿建设投资增加值。(2)当岛屿建设投资单价增加至一定值后,空间布局发生变化,部分升压站出线电缆直接连至登陆点,总汇集规模下降,岛屿建设投资成本减少,因此总投资成本减少。
图6 总投资成本随岛屿建设投资单价变化的趋势

Fig. 6 The trend of total investment cost varies with the unit price of island construction

实际上,当岛屿建设投资单价达5000元/m3时,优化方案的岛屿建设投资成本均值(分别为210亿元、175亿元)均大于116亿元,差值分别为81%、51%。不仅如此,当岛屿建设投资单价大于5000元/m3后,风电场并网的空间布局发生变化。岛屿数为4个时,有24个升压站直接连接至登陆点,占总数的28%,使得用海面积反而增加,造成土地浪费。本文所用岛屿建设投资单价虽偏小,但其总投资成本在趋势内,且空间布局优化结果相对一致,与实际情况较为相符。因此认为实际中随岛屿建设投资单价增加,空间布局优化结果相对一致,即岛屿投资成本对空间布局的影响较小。

2.4 消费侧空间布局的特点及其影响因素分析

除海上并网部分的空间布局外,风电并网后消费侧的空间布局也尤其重要,本文选取夏、冬季典型日来研究消费侧空间布局,电网调峰裕度计算方法来源于文献[21]。结果表明(图7),夏季粤东深水区风电场出力小于调峰裕度,出力还不到调峰裕度的10%;而冬季则出现了调峰裕度不足的情况,且约有一半时间出现此问题。主要原因在于:(1)夏季电网负荷高于冬季,冬季负荷约为夏季的68%;(2)冬季强迫出力大于夏季,尤其是在0~6时以及18~23时,冬季强迫出力约为夏季的1.5倍,本文强迫出力为光伏、核电、研究范围外的风电这三类不可调峰的电源出力;(3)电源灵活度尚需提升,抽水蓄能、储能装机容量届时将达约24 GW,但全部运行情况下还无法使电网消纳所有风电。
图7 夏、冬季典型日的电网调峰裕度与粤东深水区风电场出力

Fig. 7 Peak-regulation margin of power grid and wind farm output in the research area on typical days in summer and winter

因此,粤东深水区风电场接入南方电网后,其消费侧空间布局呈现明显的季节特性。夏季时电网可消纳所有风电,且由于风电出力较小,可将其用于对可靠性要求较低的负荷,例如粤东区域的居民生活,同时配备一定储能进行调峰;但冬季时电网无法消纳所有风电,且约一半时间无法消纳,无法消纳部分的单日累计量可达约243 GWh。冬季时,由于深水区风电场出力大、较平稳,能消纳部分可以用于对可靠性要求较高的负荷,例如东莞的部分制造业、粤东区域的居民生活等。而无法消纳时,首先考虑需求侧调整,将部分生产部门的工作时间调整为负荷低谷时间,其次可将无法消纳的风电用于制氢,在人工岛上增加制氢装置或在陆地建设制氢基地,以减少弃风可能性。
消费侧的空间布局受多种因素影响,包括风电场本身的出力、负荷特点、其他电源灵活程度等。其中,风电场本身的出力时间、大小,在一定程度上决定了电力消费的时间、数量,也是造成消费侧空间布局出现明显季节特性的主要原因之一。负荷特点主要是考虑到负荷对于供电可靠性的要求,需与不同季节的风电出力特点对应,因此使得不同季节的风电场出力用于不同部门。其他电源灵活程度主要基于电网的调峰裕度考虑,冬季时,若电网的调峰裕度足,那么就不需要进行需求侧调整、考虑风电制氢等。因此深水区风电场接入电网后,需各种电源相互配合、提高风电场出力预测准确度、提高负荷预测准确性等。

3 结论与讨论

3.1 结论

本文基于固定规模风电场,建立了一个海上深水区风电场并网的三维空间布局优化设计模型,模型量化了深水区风电场并网部分的投资成本,以粤东区域为例进行分析。而实际上模型并不具有地域局限性,满足条件的地区计算时输入对应数据即可。结果表明:(1)汇集输电的方式能有效减少用海面积、降低总投资成本,其中用海面积、总投资成本减幅最大均可达约65%;(2)不同输电方式的区别体现在岛屿和汇集中心的距离,岛屿出线电缆成本越低,空间布局越接近以岛屿为中心的辐射状,随岛屿数量增加,不同输电方式的区别逐渐减小;(3)深水区风电场并网的空间布局受电缆投资成本影响大,受岛屿投资成本和征海费用的影响较小。电缆投资成本占总投资成本的90%左右,因此对于不同的输电方式,电缆成本差距越大,空间布局优化结果差异越大;岛屿投资成本在一定范围内变化时,对空间布局无影响,岛屿位置相对不变;衡量空间布局的关键指标为征海面积,而征海面积的变化实际上与征海费用无关,其为汇集送出的直接结果,变化量与输电方式、岛屿位置有关。本文通过构建新的深水区风电场并网的三维空间布局优化模型,将海底地形因素转化为电缆长度、征海面积、岛屿投资成本并纳入模型中,实现了在二维平面计算的基础上,增加了一个维度的计算,精度提高。

3.2 讨论

海洋正在逐渐成为支撑国家发展的重要空间,传统的国土空间规划理论、方法无法解决海洋空间综合利用问题。海洋能源利用是海洋空间开发重点,本文提出的适用于海上风电并网的空间布局优化方法,从能源高效开发利用角度丰富海洋国土空间规划理论和方法体系。
在建立模型时,考虑的是海底电缆的空间长度,同时不仅将岛屿位置及其建设投资视为定值,而是作为变量加入模型中,使优化结果具有实际应用意义。但所建立的模型还存在一些不足,主要包括未考虑时间因素、岛屿计算时考虑因素不足。在计算时量化了深水区风电场并网部分的投资成本,但未考虑资金的时间价值,可根据实际情况,在模型中修改或添加对应模块;在岛屿计算时,将岛屿作为整体考虑,未将其组成、形状等因素纳入模型,可在岛屿位置优化子模型中添加计算模块,细化岛屿建设投资的计算。
[1]
新华社. 中华人民共和国国民经济和社会发展第十四个五年规划和2035年远景目标纲要. http://www.gov.cn/xinwen/2021-03/13/content_5592681.htm, 2021-03-13.

[Xinhua News Agency. The 14th five year plan for national economic and social development of the people's Republic of China and the outline of long-term Goals for 2035. http://www.gov.cn/xinwen/2021-03/13/content_5592681.htm, 2021-03-13.]

[2]
International Energy Agency. Offshore Wind Outlook 2019. https://www.iea.org/reports/offshore-wind-outlook-2019, 2021-05-05.

[3]
Wind Europe. Our energy, our future. https://windeurope.org/about-wind/reports/our-energy-our-future/, 2019-11-24.

[4]
刘晶, 金晓斌, 张志飞, 等. 低效(闲置)铁路存量用地综合开发利用策略分析: 方法与实证. 自然资源学报, 2017, 32(3):377-390.

[LIU J, JIN X B, ZHANG Z F, et al. Comprehensive development and utilization strategy of inefficient and idle railway land: Methods and cases study. Journal of Natural Resources, 2017, 32(3):377-390.]

[5]
杨足膺, 赵媛, 周昊, 等. 中石化江苏成品油一次配送空间格局与优化. 自然资源学报, 2020, 35(11):2770-2782.

[YANG Z Y, ZHAO Y, ZHOU H, et al. Spatial flow pattern and optimization of Sinopec's first distribution of refined oil of Jiangsu province. Journal of Natural Resources, 2020, 35(11):2770-2782.]

[6]
彭澎, 程诗奋, 陈闪闪, 等. 全球液化石油气运输网络贸易社区特征及其演化分析. 自然资源学报, 2020, 35(11):2687-2695.

[PENG P, CHENG S F, CHEN S S, et al. Global liquefied petroleum gas trading communities: An analysis from the perspective of maritime transportation network. Journal of Natural Resources, 2020, 35(11):2687-2695.]

[7]
KOIVISTO M, GEA-BERMUDEZ J, SORENSEN P. North Sea offshore grid development: Combined optimisation of grid and generation investments towards 2050. IET Renewable Power Generation, 2020, 14(8):1259-1267.

DOI

[8]
GEA-BERMUDEZ J, PADE L L, KOIVISTO M J, et al. Optimal generation and transmission development of the North Sea region: Impact of grid architecture and planning horizon. Energy, 2020, 191:116512, Doi: 10.1016/j.energy.2019.116512.

DOI

[9]
CHEN Q H, TORRES J L R, TUINEMA B W, et al. Comparative assessment of topologies for an offshore transnational grid in the North Sea. 2018 IEEE Pes Innovative Smart Grid Technologies Conference Europe, 2018, Doi: 10.1109/ISGTEurope.2018.8571824.

DOI

[10]
HOUGHTON T, BELL K R W, DOQUET M. Offshore transmission for wind: Comparing the economic benefits of different offshore network configurations. Renewable Energy, 2016, 94:268-279.

DOI

[11]
KRISTIANSEN M, KORPAS M, FARAHMAND H. Towards a fully integrated North Sea offshore grid: An engineering-economic assessment of a power link island. Wiley Interdisciplinary Reviews-Energy Environment, 2018, 7(4):e296, Doi: 10.1002/wene.296.

DOI

[12]
TRABER T, KODUVERE H, KOIVISTO M, et al. Impacts of offshore grid developments in the North Sea region on market values by 2050: How will offshore wind farms and transmission lines pay?. 2017 14th International Conference on the European Energy Marke.(EEM), 2017, Doi: 10.1109/EEM.2017.7981945.

DOI

[13]
LI C Y, YAO Y M, ZHAO R S, et al. Optimization model for time-varying settlement of renewable energy consumption considering accommodation difficulty and supply-demand interaction. International Journal of Electrical Power & Energy Systems, 2021, 125:106469, Doi: 10.1016/j.ijepes.2020.106469.

DOI

[14]
帅挽澜, 朱自伟, 李雪萌, 等. 考虑风电消纳的综合能源系统“源—网—荷—储”协同优化运行. 电力系统保护与控制, 2021, 49(19):18-26.

[SHUAI W L, ZHU Z W, LI X M, et al. "Source-network-load-storage" coordinated optimization operation for an integrated energy system considering wind power consumption. Power System Protection and Control, 2021, 49(19):18-26.]

[15]
North Sea Wind Power Hub Programme. Modular hub-and-spoke concept to facilitate large scale offshore wind. https://northseawindpowerhub.eu/knowledge, 2021-04-15.

[16]
叶浩, 庄大昌, 杨蕾. 广东省城市土地集约利用水平评价: 基于计量经济学的研究. 自然资源学报, 2015, 30(10):1664-1674.

[YE H, ZHUANG D C, YANG L. Evaluation of urban land intensive use in Guangdong province: Based on econometric model. Journal of Natural Resources, 2015, 30(10):1664-1674.]

[17]
广东省发展和改革委员会. 广东省海上风电发展规划(2017—2030年)(修编). http://drc.gd.gov.cn/gkmlpt/content/1/1060/post_1060661.html#876, 2018-04-11.

[Guangdong Provincial Development and Reform Commission. Guangdong offshore wind power development plan (2017-2030)(revision). http://drc.gd.gov.cn/gkmlpt/content/1/1060/post_1060661.html#876, 2018-04-11.]

[18]
KIVI. Future North Sea Infrastructure. https://www.kivi.nl/uploads/media/589ddf177d345/3.%20North%20Sea%20Infrastructure%20Tennet%20by%20Alan%20Croes%20KIVI%20EnergyNL2050.pdf, 2017-02-10.

[19]
一个南沙人工岛要多少钱. 国际金融报网. https://www.ifnews.com/news.html?aid=8157, 2015-04-13.

[How much does a artificial island cost in Nansha. International Finance News Website. https://www.ifnews.com/news.html?aid=8157, 2015-04-13.]

[20]
郇嘉嘉, 左郑敏, 程鑫, 等. 省级电网负荷特性分析方法研究. 机电工程技术, 2018, 47(2):80-85.

[HUAN J J, ZUO Z M, CHENG X, et al. A method of provincial power grids load characteristics analyzing. Mechanical & Electrical Engineering Technology, 2018, 47(2):80-85.]

[21]
GAO L P, CAI G T, ZHANG Y T, et al. Study on the economic optimization of energy storage system configuration for wind power accommodation in Guangdong province. 2020 International Conference on Green Energy, Environment and Sustainable Development, 2020, 555:012078, Doi: 10.1088/1755-1315/555/1/012078.

DOI

Outlines

/